解读|出口危险货物包装检验新标准(一)

2021年11月22日,海关总署在2021年97号公告(关于发布《进境种猪指定隔离检疫场建设规范》等83项行业标准的公告)中正式发布SN/T 0370-2021《出口危险货物包装检验规程》系列标准。该系列标准共分为总则、性能检验、使用鉴定三个部分,将于2022年6月1日正式实施。
图片
背景介绍
危险货物是国际贸易中的重要商品,在化工、消费品、医药、食品添加剂等各行业被广泛应用,但由于其固有的危险特性,在生产、储存、运输和使用等环节,稍有疏忽,便容易发生恶性事故,并对人民财产、人类健康和环境造成严重损害。
图片
危险货物包装的性能安全和正确使用方法对危险货物的安全运输起着至关重要的作用。2009年发布的SN/T 0370《出口危险货物包装检验规程》系列标准,包含总则、性能检验、使用鉴定三个部分,对出口危险货物包装的编码、标记、性能检验、使用鉴定等技术内容和检验规程做出了明确的规定,是目前海关对出口危险货物包装实施检验鉴定时使用最频繁,依据最清晰的检验规程标准,对出口危险货物包装的检验监管有着重要的指导意义,为保障我国出口危险货物的安全,促进对外贸易发挥了重要作用。
为保证标准的先进性并与国际危险货物运输规章保持一致,2019年海关技术规范危包专业委以联合国TDG的技术要求为核心内容,整合了空运——国际民航组织《航空危险货物安全运输技术规则》、海运——国际海事组织《国际海运危险货物运输规则》、铁路运输——欧洲铁路局《国际铁路运输危险货物规则》、公路运输——《关于危险货物公路国际运输的欧洲协议》的相关要求,对该系列标准进行了修订。
图片
本期解读先给大家介绍 第1部分:总则
图片
一、适用范围
本标准适用于盛装容积不超过450L(装载液体)、净重不超过400Kg的出口危险货物包装(压力贮器、放射性物质和感染性物质的包装除外),规定了包装的分类、编码、标记和标签的要求。中型散装容器、大包装容器的性能检验和使用鉴定按照其他相应标准进行。
图片
二、修订情况
与SN/T 0370.1-2009相比,本部分除编辑性修改外,技术内容也做了相应的修订,共有30处,修订内容主要集中在包装标记和标签部分,其中主要技术内容变化如下:
修改了塑料类容器制造月份的标识方法
图片
增加了对包装外表面标签的要求
图片
图片
三、重点内容解读
本标准规定了出口危险货物包装的编码、标记、标签的具体要求,这部分内容属于出口危险货物包装检验的基础知识,只有充分理解和掌握了本标准,才能正确理解和使用第2、3部分标准。
包装的编码
为了清楚地表示危险品包装容器(外包装)的类型/材料和型式,采用了编码形式对每一种包装容器用一个特定的代码表示。包装编码一般由并列排布的三部分组成:
第一部分:阿拉伯数字——表示包装容器的种类,如:数字“1”表示“桶”;
这里需要注意的是本标准增加了数字“0”表示公路或者铁路运输轻型金属容器。
第二部分:大写英文字母——表示包装容器制造材料的性质,如:字母“A”表示“钢”;
第三部分:阿拉伯数字——表示包装容器在其所属种类中的类别。如:桶用数字“1”表示闭口,数字“2”表示开口。
示例:
1A2——开口钢桶
1H1——闭口塑料桶
1G——纸板桶
6HA1——钢塑复合桶(对于复合包装,先写内容器的材质,再写外容器的材质)
包装的标记
标记用于表明带有该标记的包装已成功地通过标准规定的试验,但标记并不一定证明该包装可用于盛装任何物质。
示例:盛装液态物质
图片
示例:盛装固态物质
图片
四、疑点难点解析
本部分标准在执行过程中主要有以下几个方面需要大家注意:
标准的适用范围
标准第1章适用范围中的“盛装容积不超过450 升”特指的是用来“装载液体”的容器,具体每种包装类型的净重和体积的限制要求要根据附录A确定,例如:瓦楞纸箱仅仅对净重有限制要求,体积没有要求,也就是说如果一个纸箱体积为500L,净重300Kg,那么它也是适用本标准,编码应该是4G,不能标记11G或者50G。
图片
塑料容器的标记
标准5.2章节规定了塑料类容器制造年月的标识方法,用生产月份标识代替5.2.2包装标记中的“生产批次”,也就说对于塑料容器的生产批次是用月份的图形表示的,不可以用“PI:XXX”表示。
关于月份图形需要注意以下几个方面:
图片
可在*处显示容器制造年份的最后两位数字,注意这里说的“可”不是必须;
这个图形可与标记的其余部分分开,在容器的空白处标出。
有限数量的标签
内装有限数量危险货物的包装应显示下图的标签,且标签显而易见,清晰,不因长期露天暴露而明显减低效果。
有限数量标签的使用需要注意:
图片
图片
空运和其他运输标签不同,中间有“Y”;
海运有限数量危险货物包装无需显示所装货物危险特性的运输标签,空运有限数量危险货物包装必须显示所装货物危险特性的运输标签。
锂电池组标签
对内装锂电池或锂电池组的包装,按照TDG《规章范本》特殊规定188条款,应显示下图的标签。
这里大家需要注意的是:
图片
不是所有内装锂电池组的包装都必须贴这个标签,只有满足188条款的情况下才必须要贴,188条款是锂电池的一个豁免条款,满足188条款可以免除包装的性能试验。
包装封口形式的理解
标准6.3.2章节对有机过氧化物的包装封口形式作了规定:对于有机过氧化物,所有贮器应“有效封口”。
关于包装的封口形式大家需要注意以下几点:
有效封口也叫液密封口,这里的有机过氧化物不仅仅指的是液态的有机过氧化物。
在完成危险货物灌装后,必须根据包装导则和特殊规定的要求,通过相应的封闭装置、扎口、粘合等方式实施必要的有效封口(液密封口)、气密封口或牢固封口;
液密封口≠液压试验
气密封口≠气密试验
封口形式的效果检验应该在危险货物灌装完成以后,使用鉴定环节进行。如果内装危险货物有液密封口或者气密封口要求,不能理解为需要做液压试验或者气密试验,只有那些有特殊要求的危险货物(如:电石、保险粉),其对应的包装导则或者特殊规定明确规定盛装该类物质的包装必须通过气密试验,才需在包装性能检验时增加气密(密封性)试验进行。
点击边框调出视频工具条
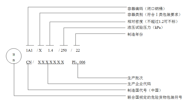
危险货物包装UN标记的解读
转载请注明来源“海关发布”
供稿/ 南京、青岛海关
审核/ 海关总署商品检验司
监制/ 陶永
审校/ 刘畅
编辑/ 雷煦
美术编辑/ 卫昊